Product Summary
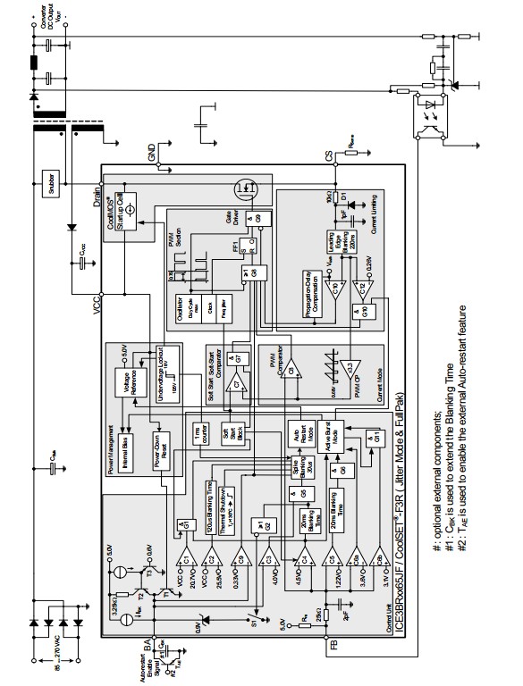
The 3BR1065JF is a 650v off-line smps current mode controller. It has a wide vcc range to 25v by adopting the bicmos technology. With the merit of active burst mode, it can achieve the lowest standby power requirements (<100mw) at no load and vin = 270vac. Since the 3BR1065JF is always active during the active burst mode, it is an immediate response on load jumps and leads to <1% voltage ripple voltage at output. In case of protection for overtemperature, overvoltage, open loop and overload conditions, it would enter auto restart mode.
Parametrics
3BR1065JF absolute maximum ratings: (1)Switching drain current, pulse width tp limited by max. Tj=150°C: 6.59 A; (2)Pulse drain current, pulse width tp limited by max. Tj=150°C: 13 A; (3)Avalanche energy, repetitive tAR limited by max. Tj=150°C: 0.17 mJ; (4)Avalanche current, repetitive tAR limited by max. Tj=150°C: 3 A; (5)VCC Supply Voltage VVCC: -0.3 to 27 V; (6)FB Voltage VFB: -0.3 to 5.5 V; (7)BA Voltage VBA: -0.3 to 5.5 V; (8)CS Voltage VCS: -0.3 to 5.5 V; (9)Junction Temperature Tj: -40 to 150 °C; (10)Storage Temperature TS: -55 to 150 °C.
Features
3BR1065JF features: (1)650v avalanche rugged coolmos with built-in startup cell; (2)active burst mode for lowest standby power; (3)fast load jump response in active burst mode; (4)67khz internally fixed switching frequency; (5)auto restart protection mode for overload, open loop, vcc undervoltage, overtemperature & overvoltage; (6)built-in soft start; (7)built-in blanking window with extendable blanking time for short duration high current; (8)external auto-restart enable pin; (9)max duty cycle 75%; (10)overall tolerance of current limiting < ±5%; (11)internal pwm leading edge blanking; (12)bicmos technology provide wide vcc range; (13)built-in frequency jitter and soft driving for low emi.
Diagrams
(Hong Kong)






