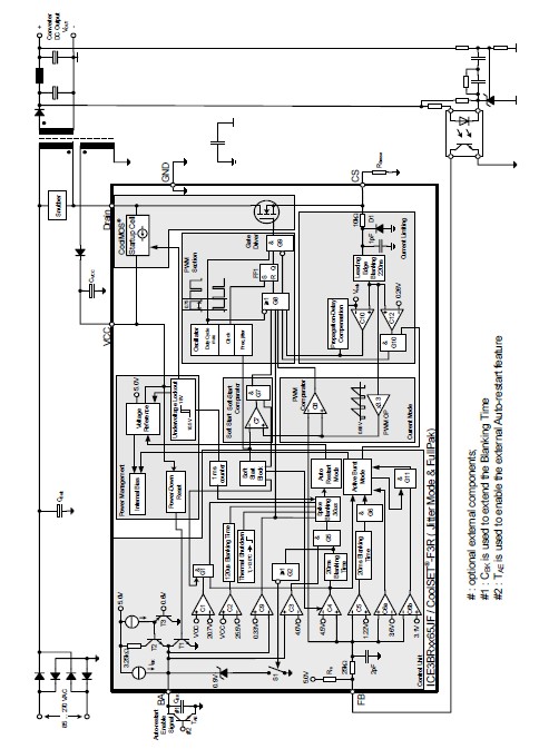
Product Summary
The 3BR0665JF is an Off-Line SMPS, current mode controller. It has a wide VCC range to 25V by adopting the BiCMOS technology. With the merit of Active Burst Mode, it can achieve the lowest Standby Power Requirements (<100mW) at no load and Vin = 270VAC. Since the controller of the 3BR0665JF is always active during the Active Burst Mode, it is an immediate response on load jumps and leads to <1% voltage ripple voltage at output. In case of protection for Over temperature, Overvoltage, Open loop and Overload conditions, it would enter Auto Restart Mode. Thanks for the internal precise peak current limitation; it can provide accurate information to optimize the dimension of the transformer and the output diode. The built-in blanking window can provide sufficient buffer time before entering the Auto Restart Mode. In case of longer blanking time, a simply addition of capacitor to BA pin can serve the purpose. Furthermore, the built-in frequency jitter function can effectively reduce the EMI noise and further reduce the scale of input filter. The component counts of the 3BR0665JF can further be reduced with the various built-in functions such as soft start, blanking time and frequency jitter.
Parametrics
3BR0665JF absolute maximum ratings: (1)FB Voltage VFB: -0.3 to 5.5 V; (2)BA Voltage VBA: -0.3V to 5.5 V; (3)CS Voltage VCS: -0.3 to 5.5 V; (4)Junction Temperature Tj: -40 to 150 ℃ Controller & CoolMOS Storage Temperature TS: -55 to 150 ℃; (5)Thermal Resistance Junction -Ambient RthJA: 82 K/W; (6)Thermal Resistance Junction case RthJC: 3 K/W; (7)Soldering temperature, wave soldering only allowed at leads Tsold: 260 ℃ 1.6mm from case for 10s.
Features
3BR0665JF features: (1)650V avalanche rugged Cool MOS with built-in Startup Cell; (2)Active Burst Mode for lowest Standby Power; (3)Fast load jump response in Active Burst Mode; (4)67kHz internally fixed switching frequency; (5)Auto Restart Protection Mode for Overload, Open Loop, VCC Undervoltage, Over temperature & Overvoltage; (6)External auto-restart enable pin; (7)Built-in Soft Start; (8)Built-in blanking window with extendable blanking time for short duration high current; (9)Max Duty Cycle 75%; (10)Overall tolerance of Current Limiting < %; (11)Internal PWM Leading Edge Blanking; (12)BiCMOS technology provide wide VCC range; (13)Built-in Frequency jitter and soft driving for low EMI.
Diagrams

(Hong Kong)






